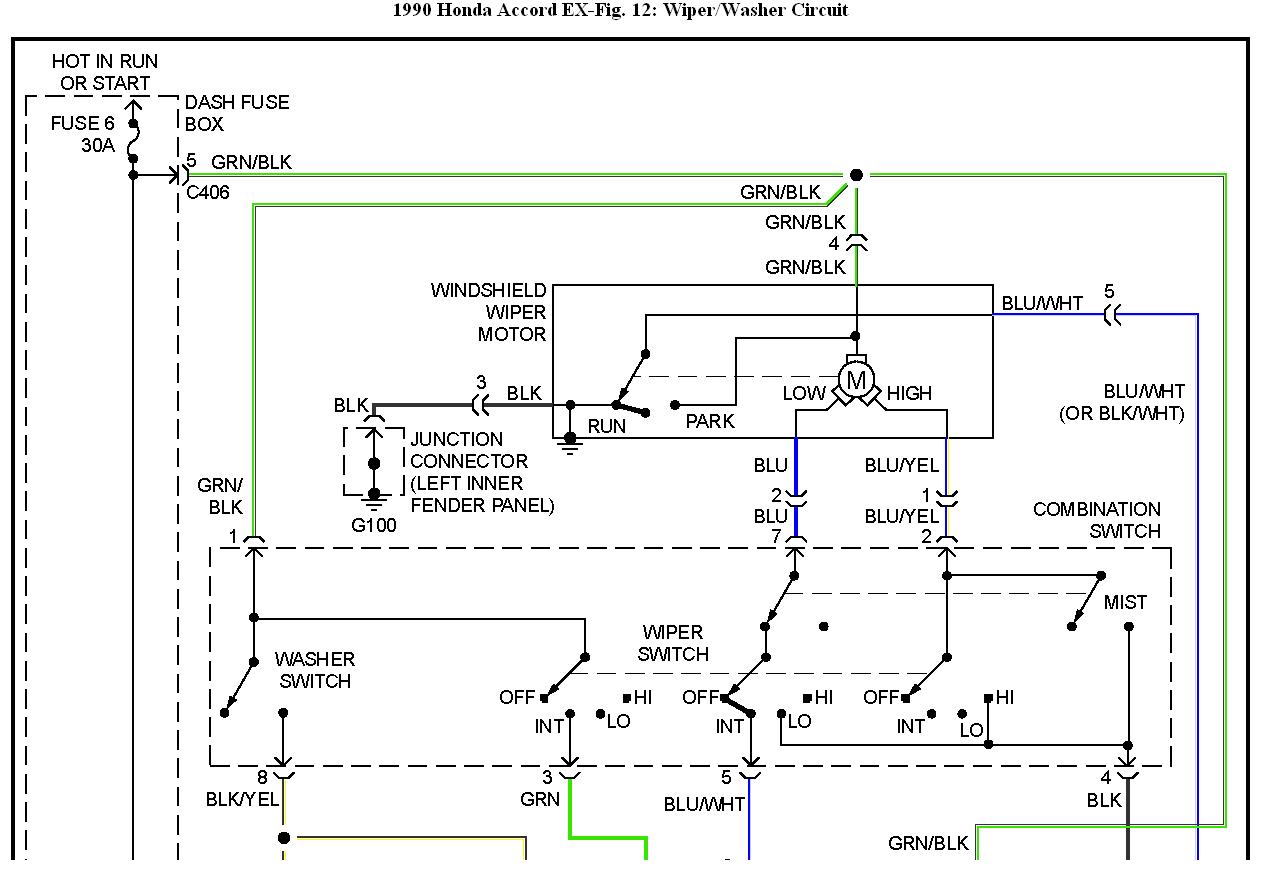
Hello all. Last week we had heavy rain and the next day my wipers came on by themselves and the same time the speedo went down to zero, both left and right dash blinker lights came on and the green S light started flashing. I sprayed some electrical cleaner in the fuse area next to the accelerator. Anyone have any ideas what it might be?
