-
remote central locking
hi everyone, i'm not sure if i'm searching with the right keywords but i can't find a thread that tells me how to connect an already working central locking to work with remote. i have an ek gli 99. i'm looking for parts too for the job.
and at the same time im looking on what brand is best to install in a ek 97 cxi (i also want to install remote central locking).
i read somewhere that it's already got the motor/actuator (im not really sure)
that it only needs a relay. can someone help me with this? and where to source the parts i need. thanks in advance.
-
Hey mate, try calling Allen Jong on 0419 988 679.
He recently installed my car alarm and has been installing for a while now so knows his sh*t.
Good luck with it.
-
its not that hard to DIY too.. you just need to find the lock/unlock trigger wires.. both can normally be found under the driver's side kick panel or behind the fuse box under the dash, I'll try to dig up a wiring diagram for you...
-
re:
thanks D4rk4n63l, that would be helpful if you can find a diagram. it's should be the same with gli and cxi, yeah? but we'll see anyway.
thanks for the tip as well Ph@t-G :) but i'll try diy. ehehe i've seen one done to an old statesman. yeah it wasn't as hard.
-
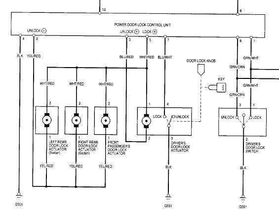
1 Attachment(s)
Attachment 5445
all u need to do is find the door lock/unlock trigger from your remote system module (find the positive trigger, as most universal system give u postive/negative options) and tap them to the WHT/RED and BLU/RED wire on the power door lock control unit in your car. This control unit should be inside the driver's door panel... the diagram is for EJ/EM but I assume the wire colors are the same
if not, what u can do is grab a multimeter and ground the black wire and put the measurement to 20V/AC then probe the door lock control unit connector and find the one that gives +12V "WHEN" u flick the driver's door lock switch. The one that gives out +12V when u lock the door is the lock wire and so on..
if your remote module does not have a positive output, then there is an alternative.. connect the trigger output from the remote module to GRN/WHT (lock) and GRN/ORG (unlock) wires on the door lock control unit as this switch is negative triggered..
Hope that helps...:thumbsup: :thumbsup:
-
i'll have to try it this week.. after i changed the bushing on my car. hehe
i'll post when i've got progress on this project. thanks a lot.
i tried today:
i worked on looking for the power relay for my ek gli today.. before it rained, i couldn't find where it is under the steering wheel.. i'm thinking it's an oem from honda. i saw a box bolted on the panel under the steering that seems to be the immobiliser. i checked under the kick panel but it's not there...
i was looking at the diagram D4rk4n63l provided and trying to look for the colors that lead to the control unit but then that's when it rained. what would be the best way? just track the wire starting from the door panel?
could it be in the under driver's door? i haven't opened the door panel before it rained but i'll be working on it 2morow.
-
update:
i found the control unit and i've figured out the wires for the actuators and the motor.. what i don't know now are the green wires.. what are the green wires for? the remote entry unit i bought is best to replace the oem control unit because it's a control unit/receiver in one. but it only has 5 wires (incl ground) where am i to connect those green wires?
-
why dont you post up the wiring diagram for your new control unit.. see if I can match them, but additional control unit can work on top of the current system without taking the old unit out.. this is the best thing to do since there are some difference in the way OEM and aftermarket control units work. So, unless ur OEM control unit is stuffed, I dont see any reason to replace it...
Most universal aftermarket control units only need 4 wires connected (unless its a full alarm system) which are +12v, ground, lock, and unlock triggers. Some have a door switch wire for auto relock function and/or aux output for trunk lid opening and that's about it..
-
i'm just confused i think.. but i'm starting to read carefully now. i didn't grasp the idea that i can tap to the oem control unit and add the new unit. even then, have a look to make sure. the unit they said is a reciever and a control unit at the same time.
http://lh5.google.com/image/rdelfina...JPG?imgmax=512
-
in this case, you dont need to worry about the trigger wires (green and blue) .. all u need to connect are the control wires (Brown and White, not sure which one lock and unlock from the diagram) and tap them to the GRN/WHT (lock) and GRN/ORN (unlock) on the OEM control unit,. You can tap the +12V to the WHT/GRN wire and ground to BLK wire on the OEM connector... this circuit is fused together with the OEM central locking system so in case there's a short you know which fuse to replace
that way, all u did was adding the remote function to the OEM system without altering anything to the stock configuration of the OEM central locking system
-
hehe.. this will be really helpful after i find the fuse (where could it be located) for the oem connector.. i think i blew a fuse.. because i was working before i read your reply D4rk4n63l and i did what you just said... and more.. i tapped the green and blue wires as well.. where can i find that fuse? i checked the green/wht and black for current and nothing's coming out..
-
update:
so i found the fuse for it under the hood.. there's current on the +12v line. but now im not sure why my central locking that i started with is now not working :(
is there anywhere i should look at?